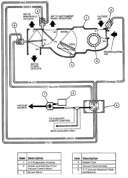
I have a 1998 Ford Windstar (more details on demand if necessary.) I rarely use any vent setting besides "face", and I try to avoid using AC because my gas mileage is already lousy.
About two months ago, my vent / fan started blowing on the windshield instead of my face - I'd have to turn the fan all the way up to get a breeze I could even feel. Once I'd been driving for a while, especially on the freeway, it would suddenly switch back to "face", and I'd have to turn the fan back down. Get to my destination, park, leave the car... come back and do it all over again. Irritating, but I can live with it.
Today, however, it was over 100, and I turned on the AC... and suddenly started hearing some ominous cracking noises from the windshield. Wasn't feeling any air on my face, either... and I realized that the AC was blowing full cold on the inside of a hot windshield. I turned it off in a hurry. A little while later the vent finally switched itself to "face" (blowing hot air), and I figured it would be safe to start the AC again. And it was - for about a minute, until it suddenly switched back to the windshield and I heard cracking noises again. I turned it off in a hurry again, and proceeded for the rest of the day with the windows rolled down. This is going to be a long summer...
Anybody have any ideas what the problem might be? Electrical / vacuum / hydraulic, etc.? And is this a doable DIY fix, or...

