I'm answering to my own question to the best of my knowledge, but I don't have enough equipment yet to verify that this is what is happening. Take it with a pinch of salt.
I believe the principle behind the control of speed for this particular motor is the increase of slip, that is the ratio between the rotor speed and the speed at which the magnetic field is "rotating". In single phase induction motors, the same line frequency is used to power the coils (in this case 60 Hz), so the magnetic fields alternates at a constant frequency. Notice that the magnetic field doesn't rotate, only increases and decreases as the coils are powered by an AC voltage.
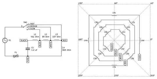
The permanent split capacitor (PSC) type of motors, have one group of coils directly connected to the line, and another group of coils with a phase of about 90º with the help of a capacitor. Here is a diagram of how this particular motor is connected:

In the figure of the right, the coils have been placed in such a way that the winding direction follows the diagram orientation. In particular, moving the north side of a magnet towards the spiky side of the coil from the center of the rotor would cause a positive voltage, and towards the round side a negative voltage (using a voltimeter with the negative probe connected to the coil terminal closest to BLACK and positive, closest to FUSE)—this is how I was able to tell the orientation of the coils.
All coils seem to use the same wire gauge, and the resistance across the coils seems a good indicator of the number of turns, as the maximum voltage generated by the magnet is also correlated with the resistance.
When the switch is set to FAST, all coils L1-3 are powered with the same voltage phase, which is around 90º electrically apart from the L4 coil (45º in space phase). So all L1-3 coils are working to sum the effects of the magnetic field.
But when the switch goes to MEDIUM, the L3 coil is now around 90º away in electrical phase with respect to L1 and L2. This causes the magnetic field to be weaker than with the FAST position, as there are times in which the magnetic field induced by L3 has oposite direction to the one generated by L1 and L2.
When switched to SLOW, L2 and L3 sum their effects into weakening the magnetic field induced by L1.
It is this effect which causes the rotor to slip and reduce the torque. Here is a diagram from another answer which shows how the load of a fan increases with the speed (it becomes more difficult to turn the blades at higher speeds). By incresing the slip, the motor reduces the torque and thus the point of equilibrium with the load from the blades is set to a lower speed, effectively reducing the velocity of the motor.

I was unable to find any good reference that explains in detail the speed control methods of this types of low power PSC motors used in fan blowers, only some quick overview such as in Electric Machinery Fundamentals by Stephen J. Chapman, in section 9.4-Speed control of single-phase induction motors. It suggests using the autotransformer effect by powering only a section of the coil:

But I don't think this is the same effect happening here, as the coils are always powered, but with different electrical phase.
In any case, I was able to put the motor back together (after replacing the thermal fuse) into the fan blower and is working fine now, just ready for the summer :-)