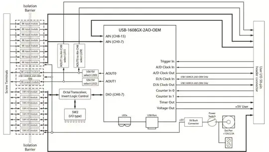
A differential ended input data-acquisition board has the following architecture:
Here more information.
Through screw terminals it takes the voltage inputs and each input first goes to a signal-conditioning module which also forms a channel to channel isolation.
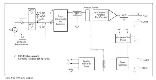
Normally for floating sources until now I've encountered differential ended data-acquisition boards which needed around 10k bias resistor between the signal return and the AI GND of the board. It was something like at this link. And I remember without this resistor saturation was happening.
But the manufacturer says for the board above, one does not need bias resistor because channels are "truly isolated".
What does truly isolated mean in this context? How can this Take care of the need for bias resistor for return currents? Can it be explained with a simple opamp or circuit model?

