On a BAe 146, is there any way to control the aircraft when it's out of fuel? Does the APU run on a separate tank? Can the engines be windmilled for power generation?
-
1related: Do jet aircraft have an emergency propeller? – Jamiec Dec 15 '16 at 12:09
-
Related: If a typical passenger plane had total failure of all engines mid-flight, is it possible for passengers to survive? – fooot Dec 15 '16 at 15:49
1 Answers
is there any way to control the aircraft when it's out of fuel?
Yes
Does the APU run on a separate tank?
No.
Can the engines be windmilled for power generation?
Yes.
Control
Pitch and roll can be controlled mechanically.
The rudder needs hydraulic power - which can be provided from the emergency DC battery via a pump if the systems are configured appropriately for this by the pilots.
There is a magnetic compass and a minimal set of other instruments powered by the emergency DC bus.
Fuel / Generators
The four engines, including the two with generators, each have a separate feed tank that is fed from the main tanks.
When fuel stops reaching the feed tanks, warnings are shown/sounded in the cockpit. I vaguely recollect the feed tanks may have something like 20 mins fuel (could be less).
The APU is fed from the same main fuel tanks as the main engines.
Electrics
The electrical system has three modes
- normal
- essential
- emergency
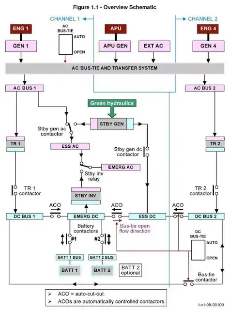
I believe that there is 30 minutes electrical power available from the emergency battery that powers the EMERG DC bus. There is an inverter that takes power from EMERG DC and provides power to the EMERG AC bus.
RAT
An overview schematic (allegedly for 146) does not show an emergency ram-air-turbine (RAT) generator.
Hydraulics
There are two Hydraulic systems, yellow and green. Each powered by a separate engine.
There is a DC pump that provides hydraulic power to the yellow system from EMERG DC power. There is a switch in the cockpit to control this.
Windmilling
A limited amount of hydraulic power can be generated by windmilling the engines but the pilots have to reduce the load on the engines by deselecting the standby generator.
One of the windmilling engines will be driving the emergency fuel pumps (obviously uselessly if you actually run out of fuel mid-air, rather than having problems with main pumps)
References
- 26,324
- 3
- 89
- 136
